Skymaster Forum  

Go Back   Skymaster Forum > Aircraft For Sale
Register FAQ Members List Calendar Today's Posts

Reply
Thread Tools Rate Thread Display Modes
  #1  
Unread 10-01-11, 10:18 AM
n86121's Avatar
n86121 n86121 is offline
Registered User
 
Join Date: Nov 2003
Location: Potomac Airfield~!
Posts: 354
n86121 is on a distinguished road
Question Fuel system turbo C & D

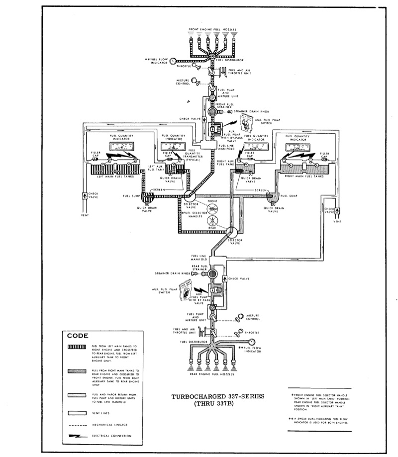
Years ago as a nerd I studied the fuel system of my T337D. Being concerned I not runout of fuel, I checked pretty carefully until I understood the system.

It appears for the turbo C & D models, regardless of which tank is selected, excess return fuel goes back into a manifold, then right back into the engine, and NOT back into the main tank. Thus the use of AUX tanks doesn't magically and mysteriously refill the mains, but fuels the engine.

Much simpler and less confusing.

Any comments?
__________________
David Wartofsky
Potomac Airfield
10300 Glen Way
Fort Washington, MD 20744
Reply With Quote
  #2  
Unread 10-02-11, 09:44 PM
nick nick is offline
Registered User
 
Join Date: May 2005
Location: california
Posts: 50
nick is an unknown quantity at this point
T337D fuel system

That is defenetaly correct. I experienced that going non stop from kont to dallas and kept track of my fuel consumption manually and confirming it with my edm 760 ff and it is 100% true fuel does not go back to the mains.
Reply With Quote
  #3  
Unread 10-03-11, 01:00 PM
hharney's Avatar
hharney hharney is offline
Forum Administrator
 
Join Date: Jul 2002
Location: Phoenix AZ90
Posts: 2,284
hharney is on a distinguished road
That is very interesting and not ever flying a Turbo model I did not realize the difference. (See Attached)

My question is Why? What was the reason to make the Turbo model this arrangement and the Normal as most of us know?
Attached Thumbnails
Click image for larger version

Name:	Fuel T337.jpg
Views:	1936
Size:	244.4 KB
ID:	1307   Click image for larger version

Name:	Fuel B Turbo.jpg
Views:	1977
Size:	137.2 KB
ID:	1308   Click image for larger version

Name:	Fuel CD Turbo.jpg
Views:	1953
Size:	180.3 KB
ID:	1309  
__________________
Herb R Harney
1968 337C

Flying the same Skymaster for 49 years
Reply With Quote
Reply



Posting Rules
You may not post new threads
You may not post replies
You may not post attachments
You may not edit your posts

vB code is On
Smilies are On
[IMG] code is Off
HTML code is Off
Forum Jump


All times are GMT -4. The time now is 03:58 AM.


Powered by vBulletin® Version 3.6.9
Copyright ©2000 - 2026, Jelsoft Enterprises Ltd.